Проблем с датчик G72, 1Z

Печките са на мода. Дори и дизела да е по-скъп феновете му са много...
Потребителски аватар
bobitur
Мнения: 1172
Регистриран на: Съб 02 юни 2007 17:26
Автомобил: ford galaxy 1.9 tdi 90+chip
Двигател: 1Z
Местоположение: Пловдив

Проблем с датчик G72, 1Z

Мнениеот bobitur » Сря 28 окт 2009 15:40


Идва зимата и съм решил да си оправя проблемния датчик. След замяната му с нов компа пак възприема не реални стойности 103 градуса и при извадена букса 95 градуса. Въпроса ми е къде да търся ( на коя ламела ) на ЕКУ-то са кабелите на G72(всмукателен колетор) и взима ли някъде другаде информация ЕКУ-то, за да ми се оправят допълнителните подгревни свещи в антифриза. Има ли нещо общо с климатроника тоя датчик, че допълнителното парно в багажника не ми работи.
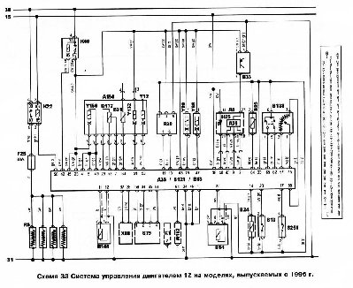
Колата е Форд Галакси 1.9 ТДИ, 1Z. Пробвал съм с друго ЕКУ (работещо) и пак стойностите са такива. Изрових една схема за моя мотор и кола.
Поздрави на всички.
Прикачени файлове
galaxy 1z.JPG




Потребителски аватар
Andonov
Мнения: 3929
Регистриран на: Вто 06 мар 2007 8:44
Автомобил:
Двигател:
Местоположение: Ямбол
Контакти:

Re: Проблем с датчик G72, 1Z

Мнениеот Andonov » Сря 28 окт 2009 15:45


Взема инфо от датчика за водата и натоварването на генератора.


Потребителски аватар
bobitur
Мнения: 1172
Регистриран на: Съб 02 юни 2007 17:26
Автомобил: ford galaxy 1.9 tdi 90+chip
Двигател: 1Z
Местоположение: Пловдив

Re: Проблем с датчик G72, 1Z

Мнениеот bobitur » Сря 28 окт 2009 16:19


Ами на водата е добре в нормални стойности е. Мисля да пускам нови кабели от G72 до ЕКУ-то. На кой ламели да го търся? Или да дърпам кат хамалин и каквото излезне, мисля че кабелите бяха черен и лилав ама да не се сменят някъде?


Потребителски аватар
Andonov
Мнения: 3929
Регистриран на: Вто 06 мар 2007 8:44
Автомобил:
Двигател:
Местоположение: Ямбол
Контакти:

Re: Проблем с датчик G72, 1Z

Мнениеот Andonov » Сря 28 окт 2009 21:04


Този датчик ти е на схемата В25, т.е. на 64 пин.


Потребителски аватар
bobitur
Мнения: 1172
Регистриран на: Съб 02 юни 2007 17:26
Автомобил: ford galaxy 1.9 tdi 90+chip
Двигател: 1Z
Местоположение: Пловдив

Re: Проблем с датчик G72, 1Z

Мнениеот bobitur » Чет 29 окт 2009 16:01


Andonov написа:Този датчик ти е на схемата В25, т.е. на 64 пин.

А цветовете са BL GE, което ще рече черен и ???


Потребителски аватар
Andonov
Мнения: 3929
Регистриран на: Вто 06 мар 2007 8:44
Автомобил:
Двигател:
Местоположение: Ямбол
Контакти:

Re: Проблем с датчик G72, 1Z

Мнениеот Andonov » Чет 29 окт 2009 16:04


синьо жълто



Върни се в “Дизелови агрегати”

Кой е на линия

Потребители, разглеждащи този форум: Няма регистрирани потребители и 69 госта