схема на ключ на фарове голф 3

Техническа и сервизна информация за Golf, Vento, Jetta и Bora
leotrob
Мнения: 90
Регистриран на: Нед 24 фев 2008 23:01
Автомобил: Golf 1.6
Двигател: AuS 2001
Местоположение: София

схема на ключ на фарове голф 3

Мнениеот leotrob » Нед 20 окт 2013 10:54


здравейте
откъде мога да намеря схема на ключа на фаровете на голф 3
трябва ми кои кабел за какво се ползва(по цветове или номерация)




leotrob
Мнения: 90
Регистриран на: Нед 24 фев 2008 23:01
Автомобил: Golf 1.6
Двигател: AuS 2001
Местоположение: София

Re: схема на ключ на фарове голф 3

Мнениеот leotrob » Вто 22 окт 2013 18:15


никой ли няма схема ????


Потребителски аватар
tokercho
Мнения: 97
Регистриран на: Чет 14 яну 2010 1:14
Автомобил: VW Golf MK3
Двигател: AJQ
Местоположение: София/Шумен

Re: схема на ключ на фарове голф 3

Мнениеот tokercho » Вто 22 окт 2013 19:22


Година на производство,какъв двигател е?


dimitars
Мнения: 282
Регистриран на: Чет 09 мар 2006 20:54
Автомобил: Golf 3
Двигател: AEA
Местоположение: Пловдив

Re: схема на ключ на фарове голф 3

Мнениеот dimitars » Пет 25 окт 2013 19:31


Тази схема съм ползвал,когато паравих DRL на Голфа
Схема ключ фарове.doc
(188 KиБ) Свален 534 пъти


dimitars
Мнения: 282
Регистриран на: Чет 09 мар 2006 20:54
Автомобил: Golf 3
Двигател: AEA
Местоположение: Пловдив

Re: схема на ключ на фарове голф 3

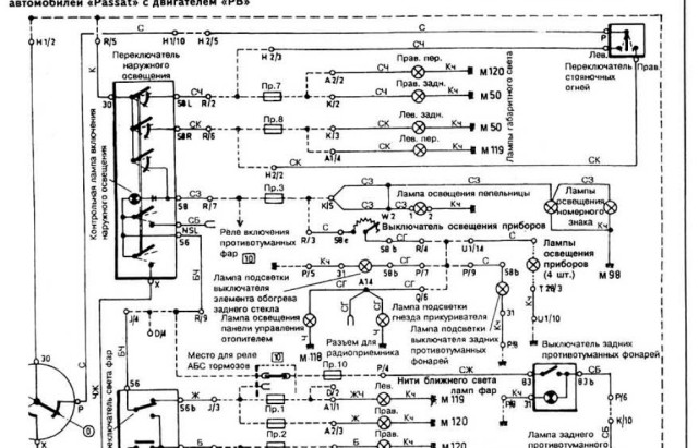
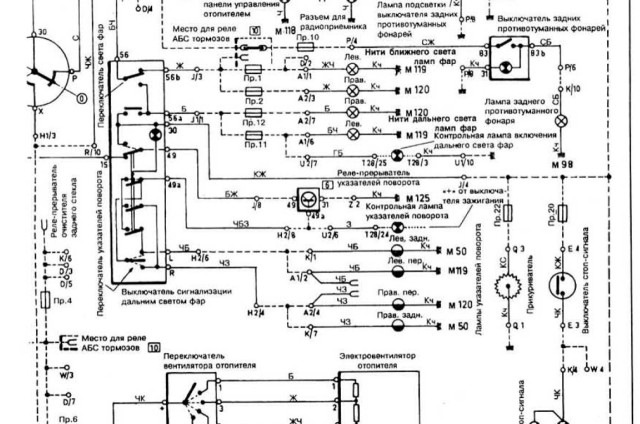
Мнениеот dimitars » Пет 25 окт 2013 19:34


Имам и още една от 2 части
Прикачени файлове
Схема ключ фарове 1.jpg
Схема ключ фарове 2.jpg



Върни се в “Golf, Vento, Jetta & Bora”

Кой е на линия

Потребители, разглеждащи този форум: Google [Bot] и 57 госта