има ли разлика в инсталацийте за подгрев на седалките
- manekena
- Мнения: 58
- Регистриран на: Вто 24 окт 2006 14:53
- Автомобил:
- Двигател:
- Местоположение: София
има ли разлика в инсталацийте за подгрев на седалките
Да кажа какво знам аз по въпроса,на голф2 релетата са над бошониерата а на голф3 са под седалките там е разликата. Някои знае ли на голф4 къде са релетата, и дали е като на 3ката?Проблема ми е че немога да намеря инсталация от 3ка и трябва да правя нова или да препрявям 2ката.Да тарся ли от 4ка за по лесно.
- Speedy86
- Мнения: 1606
- Регистриран на: Чет 17 сеп 2009 20:05
- Автомобил: Audi A4 1.8 20V
- Двигател: ADR 1996
- Местоположение: samokov
Re: има ли разлика в инсталацийте за подгрев на седалките
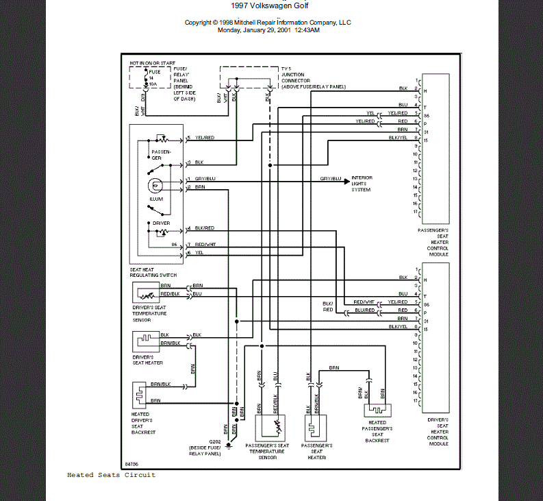
Здрасти колега нядявам се това да ти помогне
Върни се в “Golf, Vento, Jetta & Bora”
Кой е на линия
Потребители, разглеждащи този форум: Няма регистрирани потребители и 44 госта
