Търся схема на свързване на инсталация от G60
Търся схема на свързване на инсталация от G60
не съм много сигурен за кой раздел е темата затова я постнах тука (щото все пак става въпрос за тунинг Mr Green Fun ) - някой ако може да ми помогне с някакви схеми на ел. инсталацията, по специално на връзката инжекцион/компютър/датчици за VW G60 ще съм му много благодарен Drunk
- BaMnuPa
- Мнения: 2
- Регистриран на: Пон 22 окт 2007 11:12
- Автомобил:
- Двигател:
- Местоположение: Стара Загора
Re: Търся схема на свързване на инсталация от G60
Някои може ли да помогне със същата схема ?
- golf II gti
- Мнения: 483
- Регистриран на: Съб 18 авг 2007 18:59
- Автомобил: Jetta GL
- Двигател: RP
- Местоположение: Сливен
- BaMnuPa
- Мнения: 2
- Регистриран на: Пон 22 окт 2007 11:12
- Автомобил:
- Двигател:
- Местоположение: Стара Загора
Re: Търся схема на свързване на инсталация от G60
Намерих си схемите на някои ако му се трябват има ги в Autodata (версия 3.18 може и в другите незнам).Дано съм полезен на някои.
- martveca
- Мнения: 66
- Регистриран на: Пет 30 ное 2007 1:35
- Автомобил:
- Двигател:
- Местоположение: Бургас
Re: Търся схема на свързване на инсталация от G60
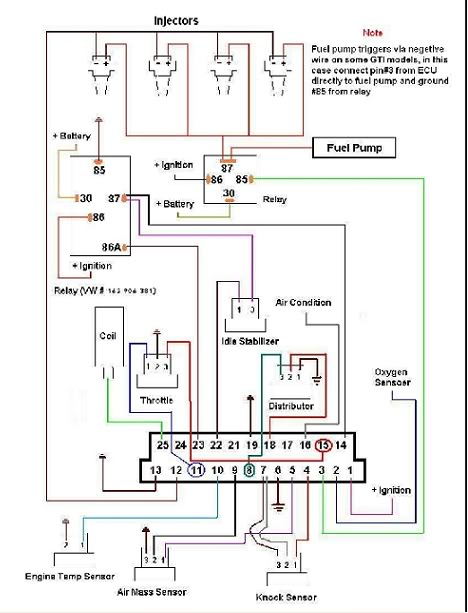
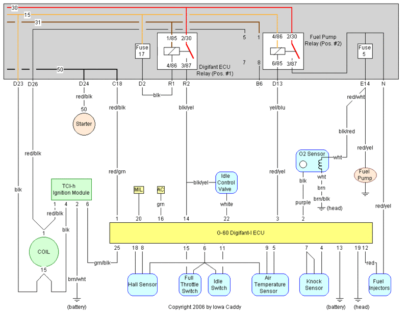
ето няколко и от мен
от този линк също може да се свали схема която е доста подробно описана и всеки ще може да си я направи. http://www.snstuning.com/DIY/Digi%20Diagrams/ecu.htm
- Li4o
- Аватар:
- Мнения: 2800
- Регистриран на: Вто 31 авг 2004 18:34
- Автомобил:
- Двигател:
- Местоположение: Пазарджик
- Контакти:
Re: Търся схема на свързване на инсталация от G60
martveca написа:ето няколко и от мен....
Между двете схеми, които си публикувал има разлика в pinout-а....
- martveca
- Мнения: 66
- Регистриран на: Пет 30 ное 2007 1:35
- Автомобил:
- Двигател:
- Местоположение: Бургас
Re: Търся схема на свързване на инсталация от G60
Това успях да намеря, втората схема със сигурност е правилна, защото съм слагал ЕКУ от Г-60 точно по нея и работи, не съм имал проблеми. 
Re: Търся схема на свързване на инсталация от G60
Извинявам се на колега че се намесвам в неговата тема но и аз турся ел схема на двигателят на 2е
Кой е на линия
Потребители, разглеждащи този форум: Няма регистрирани потребители и 33 госта
