От двусекциони фарове кам едносекциони
От двусекциони фарове кам едносекциони
колега може ли да помогнета относно моя проект бях с двусекциони фарове на голф3 гти на далги светеха 4те фара заводско е така и минах кам вентови фарове там крушката е н4 с две светлени как да направя инсталавията така че като сам на далги да светат само далгите
-
ifch0
Re: От двусекциони фарове кам едносекциони
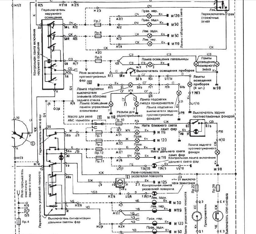
Ако не се намери по-добро предложение, може да направиш така:
Като си на къси - светят късите.
Като цъкнеш на дълги, релето ще сработи и ще "отреже" късите.
edit: Благодаря на колегата за схемата долу! Беше полезна и на мен.
Като си на къси - светят късите.
Като цъкнеш на дълги, релето ще сработи и ще "отреже" късите.
edit: Благодаря на колегата за схемата долу! Беше полезна и на мен.
Последна промяна от ifch0 на Сря 30 окт 2013 17:21, променено общо 1 път.
-
Raikov
- Мнения: 342
- Регистриран на: Пон 05 апр 2010 16:13
- Автомобил: Audi A4 B5 face quattro
- Двигател: AJL Turbo 180 hp
- Местоположение: София
Re: От двусекциони фарове кам едносекциони
Бушонното табло,позиция 10 на релетата има мост,махаш го и трябва да стане!
Re: От двусекциони фарове кам едносекциони
Raikov написа:Бушонното табло,позиция 10 на релетата има мост,махаш го и трябва да стане!
махнах моста но пак нестава
-
Raikov
- Мнения: 342
- Регистриран на: Пон 05 апр 2010 16:13
- Автомобил: Audi A4 B5 face quattro
- Двигател: AJL Turbo 180 hp
- Местоположение: София
Re: От двусекциони фарове кам едносекциони
Явно това става от едносекционни към двусекционни,а обратното явно не става.
Re: От двусекциони фарове кам едносекциони
мисля на колегата ifch0 схемата да опитам но се замислям дали някаде не мога да хваня и на двата фара общите кабели за да сложа само едно реле
Re: От двусекциони фарове кам едносекциони
Колега може да прекъснеш късите от лостчето на фаровете,мисля че беше жълтия кабел но не съм сигурен.
-
ifch0
Re: От двусекциони фарове кам едносекциони
Интересно - уж без мостче баш трябва да си стане...
https://sites.google.com/site/stoyneff/exterior/b3--b4-jumpers-for-fog-lights-and-high-beams-working-simultaneously-and-high--low-beams-working-simultaneously
Другото, което ми стана интересно:

Т'ва е на Passat B3 - едносекционни фарове.
Джъмпера 'дето е, до реле 53 - стърчи кабелче и отива нейде - не го знам за какво е, но имам спомен че съм го мяркал и по други бушониери.
Да, верно е жълт кабел след лостчето на волана - след това се разклонява към предпазители 1 и 2 (за късите).
https://sites.google.com/site/stoyneff/exterior/b3--b4-jumpers-for-fog-lights-and-high-beams-working-simultaneously-and-high--low-beams-working-simultaneously
Другото, което ми стана интересно:

Т'ва е на Passat B3 - едносекционни фарове.
Джъмпера 'дето е, до реле 53 - стърчи кабелче и отива нейде - не го знам за какво е, но имам спомен че съм го мяркал и по други бушониери.
Да, верно е жълт кабел след лостчето на волана - след това се разклонява към предпазители 1 и 2 (за късите).
Re: От двусекциони фарове кам едносекциони
Колеги вече колата свете само каси и само далги с помоща на релета
Върни се в “Автоелектроника и автодиагностика”
Кой е на линия
Потребители, разглеждащи този форум: Няма регистрирани потребители и 197 госта