схеми на VW T4 1.9D
схеми на VW T4 1.9D
колеги имам питане.......къде мога да намеря всички схеми на буса,спешно ми трябва инфо за охладителната му система ако някои може да помогне съм БЛАГОДАРЕН.
- gr_kanev
- Доктора
- Мнения: 5650
- Регистриран на: Пон 09 окт 2006 9:01
- Автомобил: VW Transporter T5 2006
- Двигател: AXD
- Местоположение: Търговище
Re: схеми на VW T4 1.9D
Опитай ТУК.
- KingoftheROAD
- Мнения: 2486
- Регистриран на: Чет 14 юни 2007 23:53
- Автомобил: VW Transporter T4 1995
- Двигател: ACU
- Местоположение: Калояново
- Контакти:
Re: схеми на VW T4 1.9D
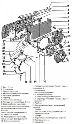
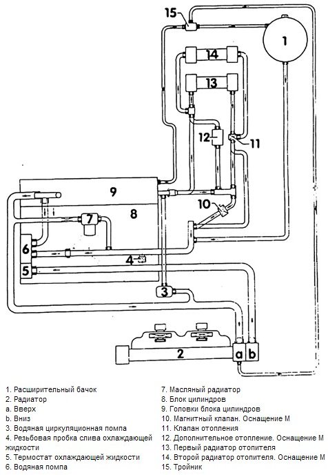
Само това имам под ръка. В понеделник, на работата ще видя какво още имам събрано там.
Re: схеми на VW T4 1.9D
ГОЛЯМО МЕРСИ мисля мисля ,че е доста инфо....радвам се че ВИ има във форумите


- galyaradeva
- Мнения: 645
- Регистриран на: Чет 10 апр 2008 20:42
- Автомобил: Vw Caravelle 1998
- Двигател: VR6-140hp
- Местоположение: Ямбол-Норвегия
- Контакти:
Re: схеми на VW T4 1.9D
Има ме си цяла тема "Технически схеми за Транспортер - Каравел 1979-1992"
viewtopic.php?f=66&t=192983
viewtopic.php?f=66&t=192983
- KingoftheROAD
- Мнения: 2486
- Регистриран на: Чет 14 юни 2007 23:53
- Автомобил: VW Transporter T4 1995
- Двигател: ACU
- Местоположение: Калояново
- Контакти:
Re: схеми на VW T4 1.9D
galyaradeva написа:Има ме си цяла тема "Технически схеми за Транспортер - Каравел 1979-1992"
viewtopic.php?f=66&t=192983
Това което си посочил колега, е за Т3, а доколкото разбирам колегата пита за Т4.
- galyaradeva
- Мнения: 645
- Регистриран на: Чет 10 апр 2008 20:42
- Автомобил: Vw Caravelle 1998
- Двигател: VR6-140hp
- Местоположение: Ямбол-Норвегия
- Контакти:
Re: схеми на VW T4 1.9D
Вътре има и за Т4 вече... http://doc.vw.org.ua/
- KingoftheROAD
- Мнения: 2486
- Регистриран на: Чет 14 юни 2007 23:53
- Автомобил: VW Transporter T4 1995
- Двигател: ACU
- Местоположение: Калояново
- Контакти:
Re: схеми на VW T4 1.9D
Добре, но можем да направим отделна тема за дюкиментация за Т4, за да не се омесват нещата с Т3, че там пише 79-92г. а Т4 е след септември 90-та, до 2003-та...
Кой е на линия
Потребители, разглеждащи този форум: Няма регистрирани потребители и 32 госта
