Jetta mk2 1.8 8v, RV 1991 автоматик гасене в движение

Техническа и сервизна информация за Golf, Vento, Jetta и Bora
Shanista90
Мнения: 62
Регистриран на: Пет 18 юли 2014 15:00
Автомобил: Jetta
Двигател: RV

Re: Jetta mk2 1.8 8v, RV 1991 автоматик гасене в движение

Мнениеот Shanista90 » Чет 27 апр 2023 8:44


Ник никишето написа:Здравей колега релето е доста яко през него минава силов дебели кабели и е свързан с бушон но за жалост до тук са ми спомените . Отварях го минах всички спойки наново смених 15амеров бушон и колата си палеше


На бушониерата ли е това реле, би ли ми казал кой номер е. Благодаря




Потребителски аватар
Vasseto
Мнения: 2716
Регистриран на: Вто 06 сеп 2005 17:09
Автомобил: Passat B7 Passat B5_5 Jetta V
Двигател: CFFB AVF BXE
Местоположение: Пловдив

Re: Jetta mk2 1.8 8v, RV 1991 автоматик гасене в движение

Мнениеот Vasseto » Чет 27 апр 2023 17:41


Контактните площадки отдясно ги измий със спрей за карбуратори или със спирт.


Shanista90
Мнения: 62
Регистриран на: Пет 18 юли 2014 15:00
Автомобил: Jetta
Двигател: RV

Re: Jetta mk2 1.8 8v, RV 1991 автоматик гасене в движение

Мнениеот Shanista90 » Пет 28 апр 2023 6:19


Vasseto написа:Контактните площадки отдясно ги измий със спрей за карбуратори или със спирт.


Минах ги със спирт, но няма ефект. Ако знаеш как да го мостирам това реле или кое е на бушониерата. Бях гледал в ютуб където сменят скоростната от автомат на ръчка и връзва кабелите, но не е обеснил кои точно.


Потребителски аватар
Vasseto
Мнения: 2716
Регистриран на: Вто 06 сеп 2005 17:09
Автомобил: Passat B7 Passat B5_5 Jetta V
Двигател: CFFB AVF BXE
Местоположение: Пловдив

Re: Jetta mk2 1.8 8v, RV 1991 автоматик гасене в движение

Мнениеот Vasseto » Пет 28 апр 2023 9:55


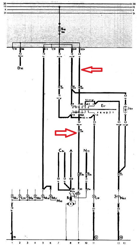
Няма реле. Ето ти част от схемата на таблото с бушониоте с кръглите пинове на цоклите. Според мен някъде има лош контакат на кабел. Може би е в таблото с бушонте.

P.S. Пусни си един кабел от стартера до таблото и го пали с бутон.
Прикачени файлове
4.jpg
3.jpg
2.jpg
1.jpg


Потребителски аватар
Vasseto
Мнения: 2716
Регистриран на: Вто 06 сеп 2005 17:09
Автомобил: Passat B7 Passat B5_5 Jetta V
Двигател: CFFB AVF BXE
Местоположение: Пловдив

Re: Jetta mk2 1.8 8v, RV 1991 автоматик гасене в движение

Мнениеот Vasseto » Пет 28 апр 2023 10:02


Моста за който не си видял е на стрелките. Малко цветно.
Прикачени файлове
5.jpg


Shanista90
Мнения: 62
Регистриран на: Пет 18 юли 2014 15:00
Автомобил: Jetta
Двигател: RV

Jetta mk2 1.8 8v, RV 1991 автоматик не пали проблем с реле на ск. лост

Мнениеот Shanista90 » Пет 28 апр 2023 10:05


Здравейте колеги,
Отварям нова тема, защото проблема явно се установи защо изгасна в движение и в последствие спря да пали напълно.
Колата е джета мк2 1991г. 1.8 8v автоматик в Канада.
Интересува ме кое е релето на скоростния лост което явно губи маса или контакт за да не пали колата. Намерих схема в книгата за поддръжка, но не ги разбирам и незнам релето на бушониерата ли е. Ако има как да се мостира и да се приключи с този проблем или ако някой знае къде се намира да го сменя.
Качвам снимки на бушониерата и схемите които намерих за автоматика. Благодаря!
Прикачени файлове
befunky_2023-3-5_0-59-12.jpg
befunky_2023-3-5_0-57-52.jpg
befunky_2023-3-5_1-4-9.jpg
befunky_2023-3-5_1-5-22.jpg

Последна промяна от radotom на Пет 28 апр 2023 15:26, променено общо 1 път.
Причина: Какво пречи да си е в тази си ти тема?!?


Потребителски аватар
Vasseto
Мнения: 2716
Регистриран на: Вто 06 сеп 2005 17:09
Автомобил: Passat B7 Passat B5_5 Jetta V
Двигател: CFFB AVF BXE
Местоположение: Пловдив

Re: Jetta mk2 1.8 8v, RV 1991 автоматик гасене в движение

Мнениеот Vasseto » Пет 28 апр 2023 16:53


Да питам :
- Стартера върти ли мотора?


Shanista90
Мнения: 62
Регистриран на: Пет 18 юли 2014 15:00
Автомобил: Jetta
Двигател: RV

Re: Jetta mk2 1.8 8v, RV 1991 автоматик гасене в движение

Мнениеот Shanista90 » Пет 28 апр 2023 18:39


Като подам директно от акумулатора към стартера полюса върти мотора.


Потребителски аватар
volodya iliev
Мнения: 370
Регистриран на: Сря 05 дек 2007 19:38
Автомобил: Passat B5 Tiguan MK2
Двигател: APT 2000 4MOTION DFGA 2017 4MOTIO
Местоположение: Дупница

Re: Jetta mk2 1.8 8v, RV 1991 автоматик гасене в движение

Мнениеот volodya iliev » Пет 28 апр 2023 19:13


Здравей следващият път когато угасне и не иска да запали бих те посъветвал да дадеш на контакт и да размърдаш реле №32 , което се намира на горният ред то отговаря за захранването на електроният блок за управление на двигателя ако запали нещата са ясни отваряш релето и му презапояваш всички спойки и си решаваш проблема или го сменяш с ново.


Shanista90
Мнения: 62
Регистриран на: Пет 18 юли 2014 15:00
Автомобил: Jetta
Двигател: RV

Re: Jetta mk2 1.8 8v, RV 1991 автоматик гасене в движение

Мнениеот Shanista90 » Пет 28 апр 2023 20:11


Ще го пробвам днес, тя вече не пали въобще от 2 месеца.


Потребителски аватар
Vasseto
Мнения: 2716
Регистриран на: Вто 06 сеп 2005 17:09
Автомобил: Passat B7 Passat B5_5 Jetta V
Двигател: CFFB AVF BXE
Местоположение: Пловдив

Re: Jetta mk2 1.8 8v, RV 1991 автоматик гасене в движение

Мнениеот Vasseto » Чет 04 май 2023 17:13


Моста на скоростния лост трябва да е между:
1. Кафаво-червен ,жълто-червен
и
2. Кафяво-черен.

Таблото ти е с ножовите куплунзи.

За това че не пали трябва да се провери дали има искра. Става много лесно. Сваляш една запалителна свещ. Откачаш средния кабел от делкото. Закачваш горната част на свеща на този кабел и поставяш свеща да лежи някъде на мотора така че да е на метална повърхност на свеща да лежи на метал по мотора. Откачаш страничния куплунг от делкото. Този с трите кабела. Намираш си едно малко джобно ножче и го пъхаш на средния кабел така че да потъне добре в цокъла. Даваш контакт. И започваш да опираш джобното ножче някъде на метал по мотора. При всяко докосване на метала трябва да има искар на свеща.


Shanista90
Мнения: 62
Регистриран на: Пет 18 юли 2014 15:00
Автомобил: Jetta
Двигател: RV

Re: Jetta mk2 1.8 8v, RV 1991 автоматик гасене в движение

Мнениеот Shanista90 » Вто 30 май 2023 8:23


Колеги оказа се реле N32, Извадих го и го чукнах леко и колата запали от първия път, но след подаване на газ изгасваше, разкачих клемитр изчаках малко и като ги закачих вече си работи напълно нормално и пали, просто ще трябва да сменя релето или да пробвам да търся проблема в старото и да го отворя.
Благодаря на всички! Отне доста време докато опитам всички възможни варианти.


Shanista90
Мнения: 62
Регистриран на: Пет 18 юли 2014 15:00
Автомобил: Jetta
Двигател: RV

Re: Jetta mk2 1.8 8v, RV 1991 автоматик гасене в движение

Мнениеот Shanista90 » Пон 03 ное 2025 7:00


Здравейте колеги, след като се реши проблема с релето отново спря да пали и помпата не се чува, в началото въртеше, но след няколко месеца реших да се хвана да търся проблема и спря дори да върти. Подадох директно плюс на стартер, започна да върти и укъсих релето на помпата, но се оказа че няма искра. Явно компютъра не подава сигнал да запали. До колкото четох по форуми с тоя модел имат проблеми със земята на купето, затова проверих и зачистих клемите към скоростната, двигателя, до акумулатора и има една до компютъра, и вътре до бушониерата. Та въпроса ми е има ли как директно да се заземи компютъра или да се тества?
Благодаря!



Върни се в “Golf, Vento, Jetta & Bora”

Кой е на линия

Потребители, разглеждащи този форум: Няма регистрирани потребители и 127 госта