Проблем с инсталацията в колата- решено за триене

Техническа и сервизна информация за Golf, Vento, Jetta и Bora
Потребителски аватар
Piro_vw
Мнения: 764
Регистриран на: Пет 25 апр 2008 8:05
Автомобил: VW Passat B5
Двигател: 1.9 TDI AFN
Местоположение: Плевен

Проблем с инсталацията в колата- решено за триене

Мнениеот Piro_vw » Пон 28 сеп 2009 7:56


Значи колата ми след катастрофа седя доста време в сервиз без акумулатор и сега забелязах че когато не е даден контакт няма никакъв тов в колата,таблото не показва нищо.Все едно като огасиш колата се маха акумулатора и след това го слагаш пак като запалиш.

Последна промяна от Piro_vw на Вто 29 сеп 2009 20:48, променено общо 1 път.




Потребителски аватар
pas1.8mi
Мнения: 5208
Регистриран на: Нед 10 окт 2004 14:08
Автомобил: Passat B5
Двигател: 1.8T AEB 1999
Местоположение: София,Плевен

Re: Проблем с инсталацията в колата

Мнениеот pas1.8mi » Пон 28 сеп 2009 8:40


Губи ли си настройките на часовника,когато не е на контакт?Редно е да ти оправят проблема в Сервиза, където си бил Градски!


Потребителски аватар
shockhead
Мнения: 159
Регистриран на: Пон 14 сеп 2009 18:08
Автомобил:
Двигател:
Местоположение: Burgas

Re: Проблем с инсталацията в колата

Мнениеот shockhead » Пон 28 сеп 2009 8:48


Първо провери всички бушони дали са здрави. Токовете появяват ли се след подаване на контакт? Ако се появяват значи имаш грешно свързани кабели.Ако са здрави бушоните и пак нямаш ток може да има прекъснат кабел.
Трябва да вземеш един уред и да си поиграеш малко на прозвъняване. Започни от магистралните линии. Ако имаш нужда от електрически схеми мога да ти ги изпратя.


Потребителски аватар
Piro_vw
Мнения: 764
Регистриран на: Пет 25 апр 2008 8:05
Автомобил: VW Passat B5
Двигател: 1.9 TDI AFN
Местоположение: Плевен

Re: Проблем с инсталацията в колата

Мнениеот Piro_vw » Пон 28 сеп 2009 10:01


pas1.8mi написа:Губи ли си настройките на часовника,когато не е на контакт?Редно е да ти оправят проблема в Сервиза, където си бил Градски!

Губи си всичко след като изключиш контакта.Не съм поглеждал бушоните да ги видя как са.


Потребителски аватар
xalerrelax
Мнения: 3060
Регистриран на: Чет 25 сеп 2008 10:54
Автомобил:
Двигател:
Местоположение: Бургас

Re: Проблем с инсталацията в колата

Мнениеот xalerrelax » Пон 28 сеп 2009 10:03


бущон е


Потребителски аватар
Piro_vw
Мнения: 764
Регистриран на: Пет 25 апр 2008 8:05
Автомобил: VW Passat B5
Двигател: 1.9 TDI AFN
Местоположение: Плевен

Re: Проблем с инсталацията в колата

Мнениеот Piro_vw » Пон 28 сеп 2009 10:28


Благодаря за светкавичните отговори,ще проверя и дано имам късмет


Потребителски аватар
shockhead
Мнения: 159
Регистриран на: Пон 14 сеп 2009 18:08
Автомобил:
Двигател:
Местоположение: Burgas

Re: Проблем с инсталацията в колата

Мнениеот shockhead » Пон 28 сеп 2009 10:59


Понеже говорим малко откъсъчно се получават двусмислия. ОК нека уточним:
Влизаш в колата опитваш се да включиш радиото - не работи, лампите в купето не светят, запалката също и на циферблата на часовника не се виждат числа. Завърташ ключа за да запалиш и всичко гореспоменато заработва. Ако имаме тази ситуация то консуматорите от последния вдясно(мисля 22-ри)бушон са вързани грешно.
Ако обаче при никакви обстоятелства тези консуматори не заработват - тогава има изгорял бушон и той е този същия 22-ри.
Пиши как върви ще се опитаме заедно да отстраним този проблем.


Потребителски аватар
Piro_vw
Мнения: 764
Регистриран на: Пет 25 апр 2008 8:05
Автомобил: VW Passat B5
Двигател: 1.9 TDI AFN
Местоположение: Плевен

Re: Проблем с инсталацията в колата

Мнениеот Piro_vw » Пон 28 сеп 2009 11:39


Не мога да кажа за другите работи освен за цифрите на километража,другите работи ги няма по колата и незнам дали е такава работата


Потребителски аватар
shockhead
Мнения: 159
Регистриран на: Пон 14 сеп 2009 18:08
Автомобил:
Двигател:
Местоположение: Burgas

Re: Проблем с инсталацията в колата

Мнениеот shockhead » Пон 28 сеп 2009 12:02


Сега и аз се зачудих как е при моята кола та слязох пред блока да пробвам. При мен километража си показва цифри, но когато паля премигат няколко пъти и аз незнам защо и после всичко се нормализира. Казваш нямаш лампи в купето и запалка. Колата още в ремонт ли е? Ако някой все още работи по нея просто му насочи вниманието към проблема.


Потребителски аватар
Piro_vw
Мнения: 764
Регистриран на: Пет 25 апр 2008 8:05
Автомобил: VW Passat B5
Двигател: 1.9 TDI AFN
Местоположение: Плевен

Re: Проблем с инсталацията в колата

Мнениеот Piro_vw » Пон 28 сеп 2009 12:49


Днеска и слагат стаклата и утре ще си я прибера и ще огледам инсталацията.Аз исках просто да питам ако някои може да ми даде решение така насляпо но уви явно трябва и аз да проуча повечко проблема.


Потребителски аватар
shockhead
Мнения: 159
Регистриран на: Пон 14 сеп 2009 18:08
Автомобил:
Двигател:
Местоположение: Burgas

Re: Проблем с инсталацията в колата

Мнениеот shockhead » Пон 28 сеп 2009 14:39


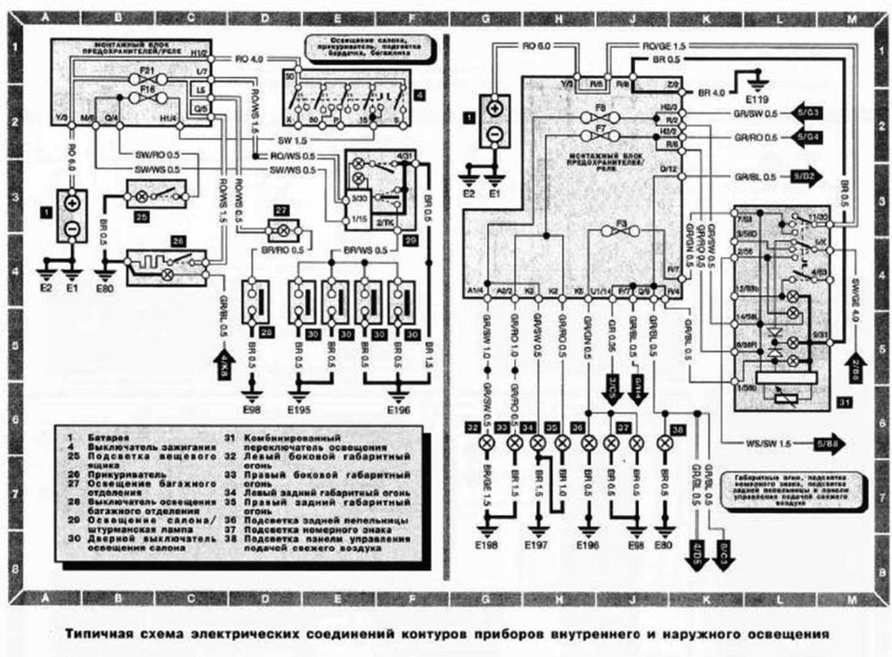
Пращам ти малко схемки...........
Прикачени файлове
Ел.табло и релета.JPG
Контролни лампи и прибори.JPG
Външно и вътрешно осветление.JPG


Потребителски аватар
shockhead
Мнения: 159
Регистриран на: Пон 14 сеп 2009 18:08
Автомобил:
Двигател:
Местоположение: Burgas

Re: Проблем с инсталацията в колата

Мнениеот shockhead » Пон 28 сеп 2009 14:50


Легендата е на третия файл "Ел.табло и релета". На руски май беше "Символика". Важно е да знаеш, че например означения на схемата като това долу означава бушон номер.....(в случая бушон 13), а на таблото се броят от ляво надясно:
Прикачени файлове
Означение на бушоните.JPG
Означение на бушоните.JPG (1.09 KиБ) Видяна 782 пъти


Потребителски аватар
Piro_vw
Мнения: 764
Регистриран на: Пет 25 апр 2008 8:05
Автомобил: VW Passat B5
Двигател: 1.9 TDI AFN
Местоположение: Плевен

Re: Проблем с инсталацията в колата

Мнениеот Piro_vw » Вто 29 сеп 2009 20:47


много благодаря на вси4ки колеги който отделиха малко време и обясниха своите становища по въпроса ми.Беше изгорял бушон и след смяната му вси4ко си дойде на мястото



Върни се в “Golf, Vento, Jetta & Bora”

Кой е на линия

Потребители, разглеждащи този форум: Google [Bot] и 52 госта