
16V turbo
Re: G60 инсталация + ECU преправяне за 16V 9A Турбо...
Привет, оставям телефон на лични ... вече две подобни манджи съм сготвил ако има нещо питай 

- Jouzev94
- Мнения: 417
- Регистриран на: Вто 02 окт 2012 12:56
- Автомобил: Golf MK II GTI
- Двигател: 9A+KR+ABF....
- Местоположение: Раковски,Пловдив,България
Re: G60 инсталация + ECU преправяне за 16V 9A Турбо...
Охх 4:35.. Колеги някой ще може ли да ме приюти,че приятелката ми ще ме гони от вкъщи
Двете инсталации и запояването в хола и дошли в повече..
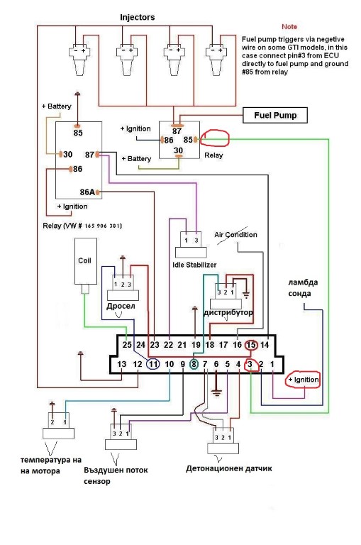
А сега сериозно до преди малко запоявах кабелите от старата инсталация останаха 2 бройки червено-черен кабел на една дупчица и черно-червен кабел 1 брой.
От Г60 се интересувам тези за къде да ги закача ??
Digifant ECU Pin 1, Thermotime Switch (CIS-E) Main Fusebox Starter Power Red/Green (1990+) (Digifant)
Ignition Coil Pin 1 (all Mk2, most others '90 only), ECU tach signal (all 91+ except Mk2) Tachometer Green/Black (ECU)
Heated Oxygen Sensor Power Fuel Pump Relay Output, Fuse 18 Red/White
Да се надяваме,че цветния код е верен, защото всичко друго си пасна по цвят от старата към новата инсталация.
Останаха и няколко кабелчета за който нищо не пише в схемите и ги нямата там а при мен съществуват да се направя,че не съм ги видял и да ги отрежа или
?
Синьо-зелен, Зелено-син, Жълто-син, Кафяво-жълт ?
Двете инсталации и запояването в хола и дошли в повече.. А сега сериозно до преди малко запоявах кабелите от старата инсталация останаха 2 бройки червено-черен кабел на една дупчица и черно-червен кабел 1 брой.
От Г60 се интересувам тези за къде да ги закача ??
Digifant ECU Pin 1, Thermotime Switch (CIS-E) Main Fusebox Starter Power Red/Green (1990+) (Digifant)
Ignition Coil Pin 1 (all Mk2, most others '90 only), ECU tach signal (all 91+ except Mk2) Tachometer Green/Black (ECU)
Heated Oxygen Sensor Power Fuel Pump Relay Output, Fuse 18 Red/White
Да се надяваме,че цветния код е верен, защото всичко друго си пасна по цвят от старата към новата инсталация.
Останаха и няколко кабелчета за който нищо не пише в схемите и ги нямата там а при мен съществуват да се направя,че не съм ги видял и да ги отрежа или
? Синьо-зелен, Зелено-син, Жълто-син, Кафяво-жълт ?
Последна промяна от Jouzev94 на Съб 21 юни 2014 4:05, променено общо 1 път.
- Jouzev94
- Мнения: 417
- Регистриран на: Вто 02 окт 2012 12:56
- Автомобил: Golf MK II GTI
- Двигател: 9A+KR+ABF....
- Местоположение: Раковски,Пловдив,България
Re: G60 инсталация + ECU преправяне за 16V 9A Турбо...
Колеги има 2-3 запитвания.. ще може, да ползвам моя дросел от 9А-то при Г60 инсталацията и да попитам дали няма да е малък, ако не да търся от АБФ колектор и дросел ?
Другото което ме интересува някой има ли датчика който е във всмукателната тръба(Oxygen sensor, до колкото знам) и ламбда сонда от Г60 ?
Третото нещо е, намират ли му се на някого свалени метални гарнитури от 1.9 ТДИ моторите за да не давам сума ти пари за гарнитури, при факт,че може и да мине номера ?
Другото което ме интересува някой има ли датчика който е във всмукателната тръба(Oxygen sensor, до колкото знам) и ламбда сонда от Г60 ?
Третото нещо е, намират ли му се на някого свалени метални гарнитури от 1.9 ТДИ моторите за да не давам сума ти пари за гарнитури, при факт,че може и да мине номера ?
- push
- Мнения: 780
- Регистриран на: Чет 03 мар 2011 21:42
- Автомобил: mk2
- Двигател: 1.9 TD
- Местоположение: София
Re: G60 инсталация + ECU преправяне за 16V 9A Турбо...
А нямаше ли да е по лесно да минеш изцяло към новата инсталация?
- Jouzev94
- Мнения: 417
- Регистриран на: Вто 02 окт 2012 12:56
- Автомобил: Golf MK II GTI
- Двигател: 9A+KR+ABF....
- Местоположение: Раковски,Пловдив,България
Re: G60 инсталация + ECU преправяне за 16V 9A Турбо...
push написа:А нямаше ли да е по лесно да минеш изцяло към новата инсталация?
Табло вън, първична инсталация вън, цялото окабеляване по купето вън ... не мерси по-добре да преправя една букса и да се позанимавам,от колкото 10 дена да разпъвам само кабели насам натам ..
Re: G60 инсталация + ECU преправяне за 16V 9A Турбо...
push написа:А нямаше ли да е по лесно да минеш изцяло към новата инсталация?
Едва ли ..
... Съжалявам за спама но не се сдържах - bratq_varvari1
- Мнения: 205
- Регистриран на: Съб 20 сеп 2008 16:47
- Автомобил:
- Двигател:
- Местоположение: Разград
Re: G60 инсталация + ECU преправяне за 16V 9A Турбо...
Развитие има ли някакво 
- Jouzev94
- Мнения: 417
- Регистриран на: Вто 02 окт 2012 12:56
- Автомобил: Golf MK II GTI
- Двигател: 9A+KR+ABF....
- Местоположение: Раковски,Пловдив,България
Re: G60 инсталация + ECU преправяне за 16V 9A Турбо...
bratq_varvari1 написа:Развитие има ли някакво
Тихоо ти за развитието знаеш, значи имам един проблем буксата към ламбда сондата идва от ECU-то и по точно ползва само един кабел на пин номер 2 това е ясно, неястното е има червено-бял проводник който идва от буксата на ламбда сондата и слиза долу в бушониерата, но не знам за какво да го свържа ...
За къде да вържа проводника захранващ ECU-то ? За бубината обаче от страната на черния кабел, който идва от бушониеарата ?
Другия проблем един жълто син проводник, който излиза от пин номер 3 на ECU-то и трябва да се върже към реле на бенз. помпа... което при мен не е така ..
На букста от старата инсталация останаха 2 проводника Червено Черен цвят, някой има ли си представа дали това е след стартов "+" ако е ще вържа ECU-то от там и захранването на ламбда сондата...
Също така ми останаха 4 кабела, които си мисля че са от датчика за скоростомер-а, но там идва другото питане един от тези кабели влиза към бушониерата и върви заедно с бяло-зелен кабел и двата са отрязани... и не знам и тях за къде да закача ..
- Jouzev94
- Мнения: 417
- Регистриран на: Вто 02 окт 2012 12:56
- Автомобил: Golf MK II GTI
- Двигател: 9A+KR+ABF....
- Местоположение: Раковски,Пловдив,България
Re: G60 инсталация + ECU преправяне за 16V 9A Турбо...
Добър вечер, като цяло темата за мотора ще се води тук.
Давам линк към темата която си водя от самото начало на колата + малко снимки на железата които мисля да слагам.
http://www.vwclub.bg/forum/viewtopic.php?f=83&t=374193
Турбината е к26, за която изказвам големи благодарности на Ваклин (bratq_varvari1)
Давам линк към темата която си водя от самото начало на колата + малко снимки на железата които мисля да слагам.
http://www.vwclub.bg/forum/viewtopic.php?f=83&t=374193
Турбината е к26, за която изказвам големи благодарности на Ваклин (bratq_varvari1)
- Jouzev94
- Мнения: 417
- Регистриран на: Вто 02 окт 2012 12:56
- Автомобил: Golf MK II GTI
- Двигател: 9A+KR+ABF....
- Местоположение: Раковски,Пловдив,България
Re: G60 инсталация пригаждане за 9А турбо
Малко по малко събираме пъзела. Днес монтирах и кулера към челната греда,понарязах малко и бронята и те така ..
- MITKOGOLF
- Мнения: 462
- Регистриран на: Чет 03 май 2007 18:56
- Автомобил: VW GOLF 3
- Двигател: ABF-TURBO
- Местоположение: Пловдив
Re: G60 инсталация пригаждане за 9А турбо
Колега пусни снимка да видим как е станал кулера,успех с проекта.
- Jouzev94
- Мнения: 417
- Регистриран на: Вто 02 окт 2012 12:56
- Автомобил: Golf MK II GTI
- Двигател: 9A+KR+ABF....
- Местоположение: Раковски,Пловдив,България
Re: G60 инсталация пригаждане за 9А турбо
MITKOGOLF написа:Колега пусни снимка да видим как е станал кулера,успех с проекта.
Като цяло кулера е от мерцедес ц200 компресор, не съм пуснал пътищата просто съм го прикрепил към гредата да се ориентирам кое от къде ще минава.
Направих една снимка, но качеството е отвратително ама пък горе долу се вижда как съм го позиционирал.
- TheBoss
- Мнения: 110
- Регистриран на: Пет 23 дек 2005 13:31
- Автомобил: VW Corrado
- Двигател: 9A
- Местоположение: Плевен
Re: G60 инсталация пригаждане за 9А турбо
Здравей колега. Явно с гарнитури ще разреждаш мотора. Ще слагаш ли подложка м/у тях или не? Каква степен на сгъстяване очакваш и какви коне гониш? 
- Jouzev94
- Мнения: 417
- Регистриран на: Вто 02 окт 2012 12:56
- Автомобил: Golf MK II GTI
- Двигател: 9A+KR+ABF....
- Местоположение: Раковски,Пловдив,България
Re: G60 инсталация пригаждане за 9А турбо
TheBoss написа:Здравей колега. Явно с гарнитури ще разреждаш мотора. Ще слагаш ли подложка м/у тях или не? Каква степен на сгъстяване очакваш и какви коне гониш?
Да колега ще е с подложка между тях степента ще варира от около 8.7:1 до 9:1 , някъде между тези стойности го изчислихме.
След като го затворя ще видим как ще се държи. За мощност не мога да говоря, защото съм с малки инжектори 283 cc и докато не купя по-големи повече от 0.4/0.5 няма да надувам.
Последна промяна от Jouzev94 на Сря 16 юли 2014 17:30, променено общо 1 път.
Кой е на линия
Потребители, разглеждащи този форум: Няма регистрирани потребители и 62 госта
