Колеги търся някви Ел.схеми за подгрев на седалки.
Седалките са от VW Golf 3 VR 6 1996.
Гледам от доло под седалката има една голяма букса за реле с 6 пина и още една с 4 пина...
Ако може някои да даде цялата схема и ключа и на релето....
VW Golf 3 Ел.инсталация подгрев на седалки
- pe6kata
- VW експерт

- Мнения: 3010
- Регистриран на: Чет 24 май 2007 16:49
- Автомобил: passat corrado
- Двигател: AAA и АBV turbo
- Местоположение: Елхово
Re: VW Golf 3 Ел.инсталация подгрев на седалки
буксата с 4-те пина идва от бушониерата и копчето за подгрев
а това е релето, което се води модул за управление на подгрева
а това е релето, което се води модул за управление на подгрева
- iliqn93
- Мнения: 142
- Регистриран на: Съб 19 май 2012 10:56
- Автомобил: Audi A3 8L
- Двигател: AGU 150Hp 1997
- Местоположение: Мездра
Re: VW Golf 3 Ел.инсталация подгрев на седалки
Така, ние нямаме релето - модула и на двете седалки, може ли да се преправят с обикновени релета и на малката букса с 4 пина като меря на 2 от пиновете имам около 3 ома ли беше... 3 Ком съпротивление... Демек нагревателя е здрав, а другите два отиват на релето за тях мисля че идват от ключа за подгрева и отиват на бобината на релето... ?
- pe6kata
- VW експерт

- Мнения: 3010
- Регистриран на: Чет 24 май 2007 16:49
- Автомобил: passat corrado
- Двигател: AAA и АBV turbo
- Местоположение: Елхово
Re: VW Golf 3 Ел.инсталация подгрев на седалки
Няма как с обикновени релета.
реотаните на седалката са вързани последователно. мерят се на 6 пиновата букса , съпротивлението им е няколко ома. На тази букса е и термодатчика - при около 25 градуса съпротивлението му е около 8 килоома
модула е т.нар реле номер 59
реотаните на седалката са вързани последователно. мерят се на 6 пиновата букса , съпротивлението им е няколко ома. На тази букса е и термодатчика - при около 25 градуса съпротивлението му е около 8 килоома
модула е т.нар реле номер 59
- iliqn93
- Мнения: 142
- Регистриран на: Съб 19 май 2012 10:56
- Автомобил: Audi A3 8L
- Двигател: AGU 150Hp 1997
- Местоположение: Мездра
Re: VW Golf 3 Ел.инсталация подгрев на седалки
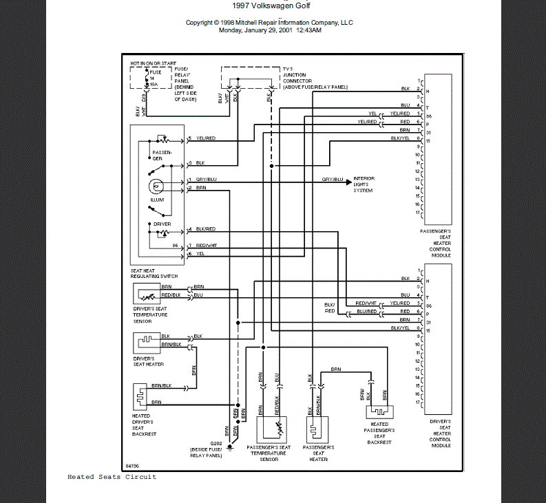
Благодаря много за точните отговори, намерих една схема но е малко размазана и дали е точната, дали можеш да я намериш с по хубава резолюция.
Защото аз само това намерих.
Защото аз само това намерих.
- pe6kata
- VW експерт

- Мнения: 3010
- Регистриран на: Чет 24 май 2007 16:49
- Автомобил: passat corrado
- Двигател: AAA и АBV turbo
- Местоположение: Елхово
Re: VW Golf 3 Ел.инсталация подгрев на седалки
просто си намери една инсталация с копчето и въпросното реле, ако ще ги слагаш на голф3.
има ги из форума.
има ги из форума.
- iliqn93
- Мнения: 142
- Регистриран на: Съб 19 май 2012 10:56
- Автомобил: Audi A3 8L
- Двигател: AGU 150Hp 1997
- Местоположение: Мездра
Re: VW Golf 3 Ел.инсталация подгрев на седалки
Да на голф 3 ще се слага салона е кожен от вр6, аз и собственика на колата търсим от няколко дни и къде звънем или са продаде или нямат.
Ако някои колега има и продава, да пише....
Ако някои колега има и продава, да пише....
- pe6kata
- VW експерт

- Мнения: 3010
- Регистриран на: Чет 24 май 2007 16:49
- Автомобил: passat corrado
- Двигател: AAA и АBV turbo
- Местоположение: Елхово
Re: VW Golf 3 Ел.инсталация подгрев на седалки
Наскоро купих 2 инсталации с релетата, че си правих подгрев и на задните седалки. Пусни си обява в "купува".
- Iezekil
- Мнения: 6186
- Регистриран на: Вто 14 фев 2012 15:53
- Автомобил: Passat B4 Variant
- Двигател: ABS 94
- Местоположение: Шумен
Re: VW Golf 3 Ел.инсталация подгрев на седалки
На Пасат Б3 релетата със същия номер ли са?
- Iezekil
- Мнения: 6186
- Регистриран на: Вто 14 фев 2012 15:53
- Автомобил: Passat B4 Variant
- Двигател: ABS 94
- Местоположение: Шумен
Re: VW Golf 3 Ел.инсталация подгрев на седалки
Значи трябва да ги имам из склада...
- iliqn93
- Мнения: 142
- Регистриран на: Съб 19 май 2012 10:56
- Автомобил: Audi A3 8L
- Двигател: AGU 150Hp 1997
- Местоположение: Мездра
Re: VW Golf 3 Ел.инсталация подгрев на седалки
Я кажете копче от VW Polo 1997г.
Дали ще стане номера на копчето е 535 963 563 B
Дали ще стане номера на копчето е 535 963 563 B
- iliqn93
- Мнения: 142
- Регистриран на: Съб 19 май 2012 10:56
- Автомобил: Audi A3 8L
- Двигател: AGU 150Hp 1997
- Местоположение: Мездра
Re: VW Golf 3 Ел.инсталация подгрев на седалки
Колеги онзи ден свързах седалките по тази схема.... но имаме проблем с копчето на шофьорското работи само на 1-ва степен след 1-ва изк релето и не иска до 5та, пробвах да свържа седалката на кабелите за пасажерското копче и си работи без проблем.Някои разглобявал ли е такова копче, вътре в него предполагам че има резистор под формата на потенциометър който да регулира волтажа към релето ? или бъркам ако може някой да обясни как стоят нещата ?
На всяко реле съм сложил по един предпазител по 15А, който взимам от запалката, а за бутона взимам захранване след контактният ключ, а подстветката за бутона от радиото ..... Дали е правилно ?
На всяко реле съм сложил по един предпазител по 15А, който взимам от запалката, а за бутона взимам захранване след контактният ключ, а подстветката за бутона от радиото ..... Дали е правилно ?
Последна промяна от iliqn93 на Вто 21 ное 2017 17:54, променено общо 2 пъти.
- anrus
- Мнения: 909
- Регистриран на: Вто 13 ное 2007 18:08
- Автомобил: Golf2 10Millionen и Golf2 Country
- Двигател: RF-1988 и 1P-1991
- Местоположение: Горна Оряховица
Re: VW Golf 3 Ел.инсталация подгрев на седалки
Може проблемът да не е в копчето, а в "релето" за управление. Опита ли да го размениш с другото?
- iliqn93
- Мнения: 142
- Регистриран на: Съб 19 май 2012 10:56
- Автомобил: Audi A3 8L
- Двигател: AGU 150Hp 1997
- Местоположение: Мездра
Re: VW Golf 3 Ел.инсталация подгрев на седалки
anrus написа:Може проблемът да не е в копчето, а в "релето" за управление. Опита ли да го размениш с другото?
Промених поста си и го допълних с инфо ...
Върни се в “Golf, Vento, Jetta & Bora”
Кой е на линия
Потребители, разглеждащи този форум: Няма регистрирани потребители и 91 госта